匿名
发表于2019-12-30
99人浏览
1人跟帖
等级: 
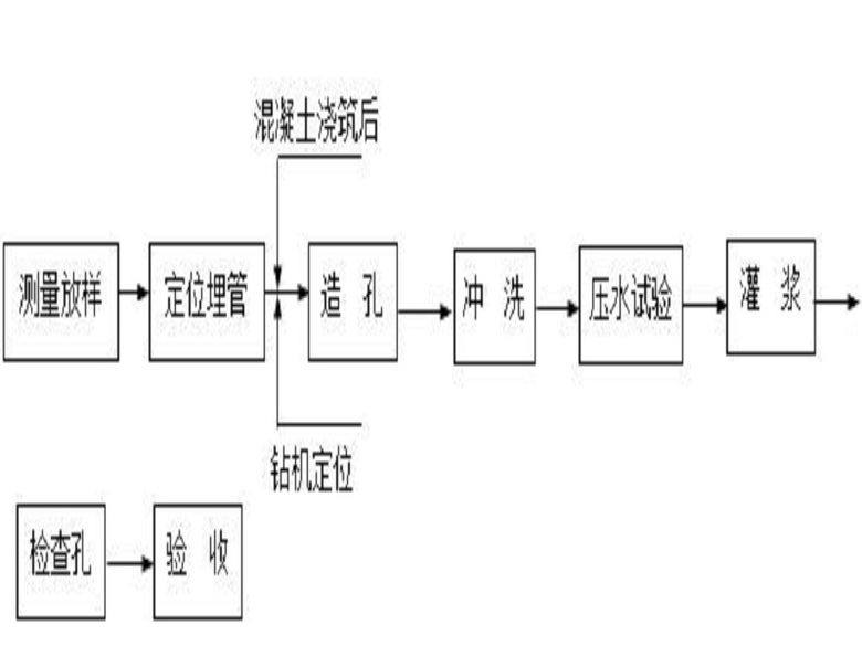
本资料为大坝灌浆施工工艺,共27页。简介:混凝土面板堆石坝工程地基处理施工项目主要是上游围堰控制灌浆、支护(预应力锚索)、断层处理(接触灌浆)、坝基固结灌浆、坝基帷幕灌浆(含化学灌浆)、探洞回填灌浆;表孔溢洪洞工程...
最新回复:火狐哦 2019-12-30 
匿名
发表于2019-12-30
131人浏览
1人跟帖
等级: 
本资料为堤防工程施工工艺,共20页。简介:防护堤应选择在层次单一,土质坚实的堤坝上,尽量避开易液化的粉细砂地基和淤泥地带,以保证地基的稳定性。当堤坝有可能产生冲刷时,应尽量选择在堤坝稳定边线以外。防护堤通常都采用土...
最新回复:火狐哦 2019-12-30 
匿名
发表于2019-12-16
95人浏览
1人跟帖
等级: 
本资料为坝基及坝肩防渗施工方案及工艺,共18页。简介:回填灌浆、固结灌浆、帷幕灌浆施工用水采用施工供水系统。架设φ75mm水管,并相距50m开口焊接直径25mm闸阀,供水能力10m3/h,出口压力0.8MPa。为满足面板堆石坝和溢洪道工...
最新回复:火狐哦 2019-12-16 
匿名
发表于2019-12-15
64人浏览
1人跟帖
等级: 
本资料为大坝灌浆工程施工工艺,共16页。简介:根据本工程施工特点,结合主体工程施工情况,拟将灌浆工程施工分为二期,一期施工382.5m高程以下部分及右坝肩,二期施工382.5m高程以上部分及左坝肩。由于本工程灌浆是在有盖重砼的...
最新回复:火狐哦 2019-12-15 
匿名
发表于2019-12-15
100人浏览
1人跟帖
等级: 
本资料为水利水电施工导流与水流控制施工工艺技术,共18页。简介:施工导流的基本方法大体可分为两类:一类是全段围堰法导流,即用围堰拦断河床,全部水流通过事先修好的导流泄水建筑物流走;另一类是分段围堰法,即水流通过河床...
最新回复:火狐哦 2019-12-15 
匿名
发表于2019-12-15
282人浏览
1人跟帖
等级: 
本资料为无底钢套箱围堰施工工艺,共12页。简介:无底钢套箱相对有底钢套箱而言,去掉了底板系统,钢套箱侧面壁板直接插入河床,并通过吸泥下沉至设计标高,浇筑封底混凝土后,使嵌入河床的钢套箱与河床、共同组成封闭的临时隔水...
最新回复:火狐哦 2019-12-15 
匿名
发表于2019-12-15
209人浏览
1人跟帖
等级: 
本资料为有底钢套箱围堰施工工艺,共15页。简介:有底钢套箱又名钢吊箱,是为深水高桩承台施工而设计的临时隔水结构,在大跨深水桥梁的基础施工中得到广泛的应用。有底钢套箱与无底钢套箱相比,受水深的影响相对较小,水流阻力小...
最新回复:火狐哦 2019-12-15 
匿名
发表于2019-12-09
86人浏览
1人跟帖
等级: 
本资料为左岸帷幕灌浆施工工艺,编制于2013年,共12页。工程概况:左岸帷幕灌浆钻孔、灌浆工程内容主要包括:帷幕灌浆钻孔及灌浆、检查孔钻孔及复灌,帷幕灌浆顶高程为1240m。帷幕灌浆孔数55个,基岩内帷幕灌浆钻孔2934.8、灌浆...
最新回复:火狐哦 2019-12-09 
匿名
发表于2019-12-08
229人浏览
1人跟帖
等级: 
本资料为河床式水电站防渗墙和帷幕灌浆施工工艺,编制于2013年,共66页。工程概况:施工准备先建立满足水电站建筑物基础施工的测量控制网;完成导流、截流的施工,以及度汛的工程措施;了解、掌握工程地质与水文地质资料;选定弃...
最新回复:火狐哦 2019-12-08 
匿名
发表于2019-12-08
115人浏览
1人跟帖
等级: 
本资料为水工闸门设备检修维护工艺,共16页。工程概况:为保证闸门正常运转,延长使用年限,必须做好经常性的检查养护工作,对工作闸门、检修闸门及启闭机械,每半年进行一次的维护。要经常清理闸门上附着的水生物、杂草污物及积水...
最新回复:火狐哦 2019-12-08 
匿名
发表于2019-12-08
111人浏览
1人跟帖
等级: 
本资料为防洪堤工程基本施工工艺,共20页。工程概况:采用水准仪将标高控制点根据需要引测至现场外周边选择坚固、安全、通视条件的地方,埋设水准点后,作为引测点。沉降观测仪器精度要求为0.1㎜,而且仪器要固定,专用,每次观测时...
最新回复:火狐哦 2019-12-08 
匿名
发表于2019-12-08
209人浏览
1人跟帖
等级: 
本资料为电站大坝基础钻孔与灌浆工程施工工艺,编制于2017年,共123页。工程概况:灌浆施工常用设备:钻机(帷幕用回转式地质钻机)、灌浆泵、高速搅拌机、立式搅拌机、贮浆机、湿磨机(帷幕灌浆专用)、抽水泵。灌浆施工常用仪...
最新回复:火狐哦 2019-12-08 
匿名
发表于2019-12-06
120人浏览
1人跟帖
等级: 
本资料为水利水电模板工程施工工艺,共16页。工程概况:模板与其支撑体系组成模板系统。模板系统是一个临时架设的结构体系,其中模板是新浇混凝土成型的模具,它与混凝土直接接触式混凝土构件具有所要求的形状、尺寸和表面质量;...
最新回复:火狐哦 2019-12-06 
匿名
发表于2019-12-06
219人浏览
1人跟帖
等级: 
本资料为水利水电工程灌浆技术施工工艺,共16页。工程概况:水利水电工程灌浆技术作为水工建筑物地基处理中常用措施,在水工大坝坝基防渗和除险加固处理中得到广泛的应用,在水利水电工程坝基灌浆中,经常会遇到大吸浆量地层,特...
最新回复:火狐哦 2019-12-06 
匿名
发表于2019-11-25
202人浏览
1人跟帖
等级: 
本资料为平面定轮钢闸门设计,共12页概况:某供水工程,工程等级为1等1级,其某段渠道上设有节制闸。节制闸工作闸门操作要求为动水启闭,采用平面定轮钢闸门。本闸门结构设计按SL74-95《水利水电工程钢闸门设计规范》进行。基本...
最新回复:JZ1434679987 2019-11-25 
匿名
发表于2019-11-19
100人浏览
1人跟帖
等级: 
本资料为小型渠系建筑物工程施工方法,共10页概况:小型渠系建筑物工程包括机耕桥,人行道,排洪渡槽,渠下涵,溢流侧堰,客水入渠、分水闸,节制闸、退水闸,节水码头等目录:一、工程概况二、水电及道路布置三、施工方法四、质...
最新回复:JZ1434679987 2019-11-19 
匿名
发表于2019-05-26
2176人浏览
1人跟帖
等级: 
本资料为水利水电模板工程施工工艺技术,共16页。简介:混凝土在没有凝固硬化以前,是处于一种半流体状态的物质。能够把混凝土做成符合设计图纸要求的各种规定的形状和尺寸模子,称为模板。在混凝土工程中,模板对于混凝土工程的...
最新回复:火狐哦 2019-05-26 
匿名
发表于2019-03-26
2545人浏览
1人跟帖
等级: 
本资料为渠道衬砌和渠系建筑物施工。工程施工之前,应根据图纸指定水准系统的已知水准点,引导至施工范围内,设置临时水准点,当施工牵涉到的水准系统不是一个标准时,应同意换算为工程的施工水准系统,据此设立临时水准点。临时...
最新回复:火狐哦 2019-03-26 
匿名
发表于2019-03-26
1585人浏览
1人跟帖
等级: 
本资料为围堰防渗墙施工。该水电站主要永久建筑物为3级,次要永久建筑物为4级。相应导流建筑物级别为5级,其土石类围堰设计洪水标准为10~5年一遇。导流方案,采取分二期导流施工。一期围堰填筑施工,上游横向围堰轴线长263m,堰...
最新回复:火狐哦 2019-03-26 